当前位置:首页 > 专利资讯 > 正文

【专利】一种潜水泵控制电路及装置(专利号:201921301035.3)

来源:互联网 时间:2020-5-14 11:28 点击:134
专利号:201921301035.3
专利状态:有权
专利类型:[实用新型]
专利申请人:中华人民共和国宁德海关
专利分类号:F04D15/00(20060101)
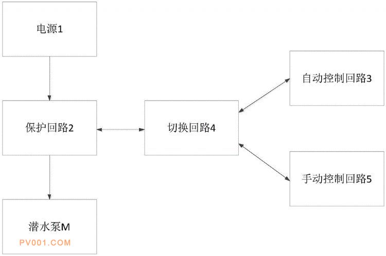
专利摘要:公开(公告)日:2020-05-05摘要:本实用新型提供了一种潜水泵控制电路及装置,包括:潜水泵、保护回路、自动控制回路、切换回路及电源;所述潜水泵的电源输入端与所述保护回路的输出端电连接,所述保护回路的输入端与所述电源电连接,所述保护回路与所述切换回路电连接,所述自动控制回路与所述切换回路的电连接;其中,所述自动控制回路用于根据所述潜水泵的水位信号及管道压力信号自动控制所述潜水泵的启停,基于本实用新型,能通过启闭潜水泵管道来控制潜水泵的启停,通过设置水位开关,避免出现潜水泵干抽的情况,损坏潜水泵。