当前位置:首页 > 专利资讯 > 正文

【专利】一种高寒地区太阳能热泵储能采暖系统(专利号:201921269897.2)

来源:互联网 时间:2020-6-28 15:51 点击:194
专利号:201921269897.2
专利状态:有权
专利类型:[实用新型]
专利申请人:北京君辉技术有限公司
专利分类号:F24D15/04(20060101)
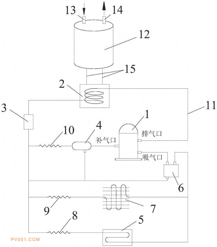
专利摘要:公开(公告)日:2020-06-19摘要:一种高寒地区太阳能热泵储能采暖系统,属于热泵采暖技术领域。包括压缩机,冷凝器,过滤器,三个电子膨胀阀,经济器,太阳能集热板,气液分离器,蒸发器,上述所有部件通过铜质传输管道相互连通形成回路。冷凝器和蓄热水箱通过输水管道连接,蓄热水箱上设有进水口和出水口。传输管道内流通制冷剂氟利昂。通过增加空气能作为辅助热源,弥补了太阳能间歇性供能的不足。同时设置了补气增焓装置,提升系统在低温环境下的制热能力,保证了系统能够在高寒地区寒冷的工况下高效稳定的运行,且提高了系统运行效率;蓄热水箱可以为用户供暖和提供生活用水,同时也是蓄热装置,满足用户夜间供暖需求。