当前位置:首页 > 专利资讯 > 正文

【专利】一种智能自动控制的船用水源热泵(专利号:201921335217.2)

来源:互联网 时间:2020-5-27 10:11 点击:172
专利号:201921335217.2
专利状态:有权
专利类型:[实用新型]
专利申请人:茂名市电白区中南船舶建造有限公司
专利分类号:F25B30/06(20060101)
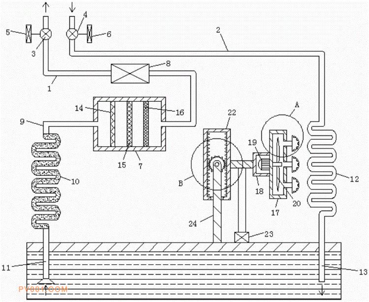
专利摘要:公开(公告)日:2020-05-15摘要:本实用新型公开了一种智能自动控制的船用水源热泵,包括进水管和出水管,所述进水管和出水管的管口分别安装有抽水泵和排水泵,所述抽水泵和排水泵分别通过导线电性连接有第一温度传感器和第二温度传感器,所述进水管的末端固定连接有过滤仓,且所述进水管流经有换热器,所述过滤仓的侧壁固定连接有导水管,所述导水管的末端固定连接有过滤管,所述过滤管的末端固定连接有抽水管,所述抽水管的末端固定连接有冷却管,所述冷却管的一侧设置有冷却机构,其末端固定连接有排水管,所述排水管与抽水管的末端均延伸至水源中,本实用新型具有结构设计合理,可实现智能自动控制,并且可过滤地表水源中的杂质颗粒等特点。