当前位置:首页 > 专利资讯 > 正文

【专利】液压阀(专利号:201980003850.8)

来源:互联网 时间:2020-5-5 10:22 点击:111
专利号:201980003850.8
专利状态:审中-公开
专利类型:[发明]
专利申请人:株式会社小松制作所
专利分类号:F16K11/07(20060101)
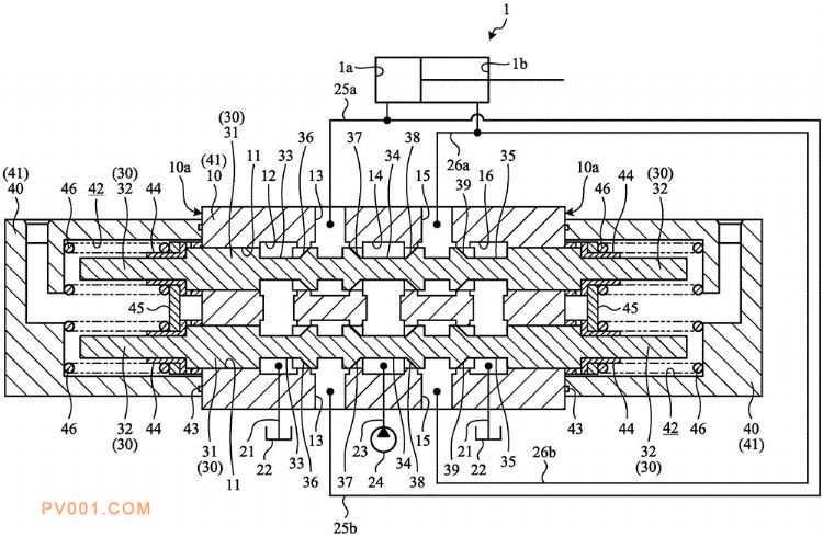
专利摘要:公开(公告)日:2020-04-17摘要:为了在使用2个阀芯时也能够精确地进行油供给控制,本发明的液压阀,包括:2个阀芯(30),其以单独能够沿轴向移动且相互平行的状态配设于阀体(41),其各自端部收纳于共同的压力室(42);以及回位弹簧(46),其设置成相对于各个阀芯位于各个阀芯与阀体之间,在对压力室提供先导压力时,使2个阀芯抵抗各自回位弹簧的弹簧力而相对于阀体移动,由此对与阀体连接的油通路(21、23、25a、25b、26a、26b)中的液压油的流动进行控制,液压阀还包括:连结部件(45),其以架设于2个阀芯的方式配设,位于各个阀芯与回位弹簧之间,以使其被回位弹簧向接近阀芯的方向按压。